Hi all.
1st issue:
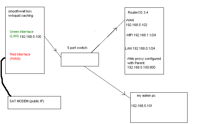
First, please see the attached image (below) to get an idea of my setup.

My issue is this; PC’s connected via WIFI cant open sites like mail.yahoo.com or any encrypted SSL site with yahoo. Yahoo messenger will not open on random PC’s no matter what i do.
I have two Hotspot servers running each with their own dhcp server and setup.
heres some info:
Firewall
[paul@Shahrazad] /ip address> prin
Flags: X - disabled, I - invalid, D - dynamic
# ADDRESS NETWORK BROADCAST INTERFACE
0 192.168.0.1/24 192.168.0.0 192.168.0.255 LAN
1 192.168.5.102/24 192.168.5.0 192.168.5.255 WAN
2 192.168.1.1/24 192.168.1.0 192.168.1.255 wlan1
3 X 192.168.5.105/24 192.168.5.0 192.168.5.255 Monitor
[paul@Shahrazad] /ip firewall> filter print
Flags: X - disabled, I - invalid, D - dynamic
0 X chain=forward action=accept in-interface=WAN out-interface=(unknown)
1 X ;;; place hotspot rules here
chain=unused-hs-chain action=passthrough
2 X ;;; no more than 5 connections per client. avoid d/l accelerators
chain=forward action=drop tcp-flags=syn protocol=tcp connection-limit=6,24
3 X chain=forward action=accept src-address=192.168.0.0/24 dst-address=82.211.190.33 in-interface=(unknown) out-interface=(unknown)
dst-port=9001-9002 protocol=tcp
4 X chain=forward action=accept src-address=192.168.0.0/24 dst-address=82.211.190.33 icmp-options=0:0-255 dst-port=9001-9002 protocol=udp
5 chain=dhcp action=accept src-address=0.0.0.0 dst-address=255.255.255.255
6 chain=dhcp action=accept src-address=0.0.0.0 dst-address-type=local
7 chain=dhcp action=accept dst-address-type=local src-address-list=local-addr
8 ;;; DNS
chain=local-services action=accept connection-mark=dns
9 ;;; GRE for PPTP
chain=public-services action=accept connection-mark=gre
10 X ;;; Drop Other Public Services
chain=public-services action=drop
11 X chain=input action=accept src-port=5050 protocol=tcp
[paul@Shahrazad] /ip firewall>
[paul@Shahrazad] /ip firewall nat> print
Flags: X - disabled, I - invalid, D - dynamic
0 X ;;; place hotspot rules here
chain=unused-hs-chain action=passthrough
1 ;;; masquerade hotspot network
chain=srcnat action=masquerade src-address=192.168.1.0/24
2 X chain=dstnat action=accept src-address=192.168.0.253 dst-address=82.211.190.33 port=9000 protocol=tcp
3 X chain=dstnat action=redirect to-ports=8080 dst-port=5050 protocol=tcp
4 ;;; masquerade hotspot network
chain=srcnat action=masquerade src-address=192.168.0.0/24
5 X chain=dstnat action=redirect to-ports=9001 dst-port=9001 protocol=udp
6 X chain=dstnat action=redirect to-ports=80 dst-port=5050 protocol=tcp
[paul@Shahrazad] /ip firewall nat>
Hotspot
[paul@Shahrazad] /ip hotspot> print
Flags: X - disabled, I - invalid, S - HTTPS
# NAME INTERFACE ADDRESS-POOL PROFILE IDLE-TIMEOUT
0 hotspot1 LAN LAN default 5m
1 hs-wlan1 wlan1 WLAN hsprof2 5m
[paul@Shahrazad] /ip hotspot>
[paul@Shahrazad] /ip hotspot profile> print
Flags: * - default
0 * name="default" hotspot-address=0.0.0.0 dns-name="" html-directory=hotspot rate-limit="" http-proxy=0.0.0.0:0 smtp-server=0.0.0.0
login-by=cookie,http-chap http-cookie-lifetime=3d split-user-domain=no use-radius=no
1 name="LAN" hotspot-address=192.168.0.1 dns-name="" html-directory=hotspot rate-limit="" http-proxy=0.0.0.0:0 smtp-server=0.0.0.0
login-by=cookie,http-chap,trial http-cookie-lifetime=1d split-user-domain=no trial-uptime=5m/1d trial-user-profile=60k use-radius=no
2 name="hsprof2" hotspot-address=192.168.1.1 dns-name="" html-directory=hotspot rate-limit="" http-proxy=0.0.0.0:0 smtp-server=0.0.0.0
login-by=cookie,http-chap http-cookie-lifetime=3d split-user-domain=no use-radius=no
[paul@Shahrazad] /ip hotspot profile>
DHCP
[paul@Shahrazad] /ip dhcp-server> print
Flags: X - disabled, I - invalid
# NAME INTERFACE RELAY ADDRESS-POOL LEASE-TIME ADD-ARP
0 lan LAN LAN 1h yes
1 dhcp1 wlan1 WLAN 1h yes
[paul@Shahrazad] /ip dhcp-server>
[paul@Shahrazad] /ip dhcp-server network> print
# ADDRESS GATEWAY DNS-SERVER WINS-SERVER DOMAIN
0 ;;; hotspot network
192.168.0.0/24 192.168.0.1
1 ;;; hotspot network
192.168.1.0/24 192.168.1.1
2nd issue:
how do i stop Wireless Clients from issuing their own IP (192.168.5.x) and getting through directly to the Smoothwall box?
Only the RouterOS box should get through.
